この記事には、回路図が掲載されていますが、なんら動作を保証するものではありません。
参考にされる場合は、全てにおいて自己責任でお願い致しますぅ~<(_ _)>゛
**********************************************************
~~~まえおきです~~~
実験室にある留守番電話機は、留守録があると、30分毎に「メッセージの録音があります」と音声で知らせてくれます。
”留守録あり”を知らせるランプを見逃していても、「おっ」っと気付かせてくれるので大変便利なのです∑(・o・)おっ
 
こういうの、簡単に作れないかしらん(´・ω・`)?
というわけで、電源が入ったら一定時間毎に「ピーッ」っとアラームを鳴らす回路を考えてみることにしました。
要は”間欠タイマー”のような仕組みができればいいんでしょ?(・。・)г
~~~本題です~~~
既に、一定時間毎に一定時間動作する回路として、過去に実験した
IC555で”贅沢な”非安定マルチバイブレーター
リレーでマルチバイブレータのような回路
があるのですが、アラームをちょっと鳴らすぐらいなら、もっともっと簡単にできないかなというわけで再検討です。
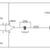
こんな回路でできました。
電源を入れると、トランジスタがONしてタイマICの2番がトリガされるのでタイマーがスタート。
Cが充電されていき、Tr1がOFFしてトリガ状態が解除されます。
やがてタイマーがストップして3番がLになると、シンク駆動でアラームが鳴ります。
Cが徐々に放電してトランジスタがONすると、再び2番がトリガされタイマーがリスタート。
3番がHになるのでアラームは停止します。
あとは電源を切るまで繰り返します。
動きをご覧ください。といっても、繰り返し「ピーッ」っと鳴るだけの地味な動画ですけどね(-。-)г
動画では長い時間待っていられないので、数秒でアラームが鳴るように設定していますが、いわゆる555の発振回路ではなく、あくまでタイマー回路の動作の繰り返しです。
IC555のタイマー回路に、トランジスタ1石の回路をちょこっと加えるだけでできました。
~~~続きます~~~
さてさて、この回路を眺めていて思いました(・_・) (・_・ )?
この回路を”間欠タイマー”として利用できるかしらん(´・ω・`)?
充放電のバランスが大切だから、時間設定はあまり自由にはできそうにないよねぇ。
シンク駆動だから、555のタイマーがONしているときに負荷はOFFになるんだよな~。
回路が負荷側の動作に影響を与え易く、なんとなく綱渡り的な感じがしないでもない。
というわけで、ちょっと改良版を考えました。
負荷をリレーにして汎用的に使用できるようにしています。
電源を入れるとTr1がONしてタイマーICの2番がトリガされるのでタイマーがスタート。
3番がHとなりリレーが動作します。
同時にC1が充電され、Tr1をOFFにするのでトリガ状態が解除されます。
やがてタイマーがストップして3番がLになると、C1が徐々に放電していきます。
Tr1がONすると、再び2番がトリガされタイマーがスタート。
あとは電源を切るまで繰り返します。
IC555タイマーの動作時間を利用するか、次のトリガまでの待機時間を利用するかは、リレーの使い方次第です。
R2を1MΩ、C1を1000μFにしたら、リレーのOFF時間が実測で約50分程度までになりました。結構長い( 'o')ノ
(ちなみにこの時間は、R1の値によっても大きく変わります。R1は小さい方が長くなりますが、小さすぎるとトリガできなくなります。)
これなら、ちょっとした”間欠タイマー”として十分利用できそうです。
~~~これにて完結(間欠)!(-∀-)~~~
-------------------------------------------------------
この記事には、関連の記事があります。2020年5月17日かりおかここに記すφ(._. )カキカキ
クリックを自動でやらせてみマウス ←クリック
後日談もあります。2020年11月14日かりおかここに記すφ(._. )カキカキ
”簡潔な”間欠タイマー回路を考えてみました。 ←クリック